油密封旋塞阀
产品型号:X47W
公称通径:DN50~300mm
压力范围:PN10Mpa
工作温度:-29~100℃
主体材质:灰铸铁
设计标准:API 6D、API599
结构长度:ASME B16.10、GB/T 12221、HG/T 3704
连接标准:ASME B16.5、GB/T 9113
压力试验:API 598、GB/T 13927
压力-温度等级:ASME B16.34、GB/T 12224
产品概述
油密封旋塞阀的启闭件是一个有孔的圆柱体,圆柱体与阀杆绕垂直于通道的轴线旋转,从而达到启闭通道的目的。适用于公称压力PN10,工作温度-29~100℃的城建、化工、冶金、石油、制药、食品、饮料、环保行业等各种工况的管路上,切断或接通管路介质。

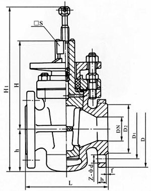
主要外形尺寸
|
公称通径 DN |
尺寸(mm) | ||||||
| L | D | D1 | D2 | □S | z-φd | H1 | |
| 50 | 170 | 160 | 125 | 100 | 32 | 4╳φ18 | 315 |
| 65 | 220 | 180 | 145 | 120 | 36 | 4╳φ18 | 360 |
| 80 | 250 | 195 | 160 | 135 | 46 | 4╳φ18 | 455 |
| 100 | 300 | 215 | 180 | 155 | 50 | 8╳φ18 | 500 |
| 125 | 350 | 245 | 210 | 185 | 55 | 8╳φ18 | 510 |
| 150 | 400 | 280 | 240 | 210 | 60 | 8╳φ23 | 605 |
| 200 | 450 | 335 | 295 | 265 | 60 | 8╳φ23 | 760 |
| 250 | 530 | 390 | 350 | 320 | 85 | 12╳φ23 | 800 |
| 300 | 580 | 440 | 400 | 368 | 100 | 12╳φ23 | 820 |
随着经济高速发展,市场竞争越来越激烈,用户对阀门产品的要求也越来越多,并且对服务的要求也越来越高;我司销售部门为适应市场发展的要求,专业设立了服务培训组,为服务质量添加完善的工作,我司的售前、售中、售后服务工作经由专业的销售员来完成。
一、冠环阀门售前服务:
做到技术与销售的良好结合,让用户的每一次采购都有较好的服务体验。
①进行采购前产品技术沟通和交流,主动给予建议。
②在进行产品型号选择时考虑是否成本合理工矿效率等问题。
③不能达到工矿要求时,根据客户的特殊要求,安排设计师合理改善。
二、冠环阀门售中服务:
尊重每位用户;给用户一份省心,放心的整体价值服务。
①进行性价比:比价格,比质量,比服务,反思是否有不做到位的地方。
②严格按相关标准和技术要求进行阀门的检测和试验。
③在合作过程中,依照合同,保质保量准时交货,随时保持与用户联系。
④定制期间,相关技术人员可来我司进行产品监造和检验,同时,我司会提供该产品的结构图及详细文件资料,来做监造文件。
⑤对特殊工矿或定做的产品,可协商专业技术员亲临现场指导。
⑥我公司在发货前以电话进行产品型号、口径、数量、件数的确认。
三、冠环阀门售后服务:
好的服务铸就好的企业让客户无后顾之忧。
①按合同要求提供产品的合格证、检验报告、安装说明书等。
②顾客在验收产品过程中,如出现与合同要求不符时,我司接到顾客通知后两小时内给予处理。
③我司提供十二个月的产品质保期,时间从验收合格之日起计算。
④在正确安装和使用下,出现产品质量问题,本公司将负责到底。
冠环阀门包修包换承诺:
①在正常的储运、安装、保养、使用条件下,因产品的质量问题不能正常使用时,提供三保四包: 保质、保量、保及时、包修、包换、包退、包损失。
②在接到质量信息反馈时,将在24小时内提出处理意见,并做到100小时内赶到现场做处理。
③可根据用户需求协商提供备品、备件和安装、调试、维修服务。
为了让您采购到满意的阀门,减少阀门订购过程出现的问题,也是提高我们工作人员的工作效率。我们希望您提供详尽的订货需求,以便我们为您提高更周到的服务!
阀门订货说明:
1、①产品名称与型号,②公称直径,③阀体材质,④公称压力,⑤使用介质,⑥使用温度,⑦驱动方式,⑧是否带附件,以便我们的为您正确选型。
2、如有特殊要求时请在订购产品时注明。
3、若已经由设计单位选定的型号,请按型号直接向我司销售部订购。
4、当使用的场合非常重要或环境比较复杂时,请您尽量提供设计图。
欢迎您访问我们的网站,如有任何疑问,您可以致电给我们,我们一定会尽心尽力为您提供高品质的服务,详细咨询:15000098987。

我要咨询









021-67895388
shghfmc@163.com
93862333